Datasheet4U Logo Datasheet4U.com

NCP1393B - High-Voltage Half-Bridge Driver

📥 Download Datasheet

Preview of NCP1393B PDF
datasheet Preview Page 2 datasheet Preview Page 3

NCP1393B Product details

Description

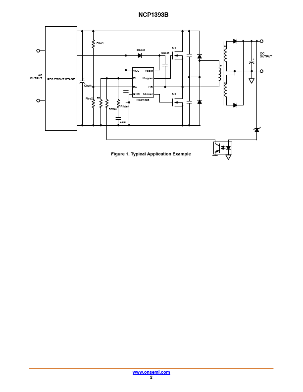
Pin # Pin Name Function 1 VCC 2 Rt Supplies the Driver Timing Resistor 3 BO Brown Out 4 GND IC Ground 5 Mlower Low Side Driver Output 6 HB Half Bridge Connection 7 Mupper High Side Driver Output 8 Vboot Bootstrap Pin Pin Description The driver accepts up to 16 V (given by internal zener clamp).Connecting a resistor between this pin and GND, sets the operating frequency Detects low input voltage conditions.When brought above Vlatch, it f

📁 NCP1393B Similar Datasheet

  • NCP1030 - Integrated DC-DC Converter (ON)
  • NCP1031 - Integrated DC-DC Converter (ON)
  • NCP1086 - 1.5A Adjustable and 3.3V Fixed Output Linear Regulator (ON)
  • NCP1212 - Current Mode PWM Controller (ON)
  • NCP1215 - Low Cost Variable OFF Time Switched Mode Power Supply Controller (ON)
  • NCP1216 - PWM Current-Mode Controller (ON)
  • NCP1225 - Low Standby Power SMPS Controller (ON)
  • NCP1232 - Microprocessor Monitor (ON)
Other Datasheets by ON Semiconductor
Published: |