Datasheet4U Logo Datasheet4U.com

FA5606N, FA5604N - General PWM

📥 Download Datasheet

This datasheet PDF includes multiple part numbers: FA5606N, FA5604N. Please refer to the document for exact specifications by model.
datasheet Preview Page 2 datasheet Preview Page 3

Datasheet Details

Part number FA5606N, FA5604N
Manufacturer Fuji ↗
File Size 1.49 MB
Description General PWM
Datasheet download datasheet FA5604N-Fuji.pdf
Note This datasheet PDF includes multiple part numbers: FA5606N, FA5604N.
Please refer to the document for exact specifications by model.

FA5606N Product details

Description

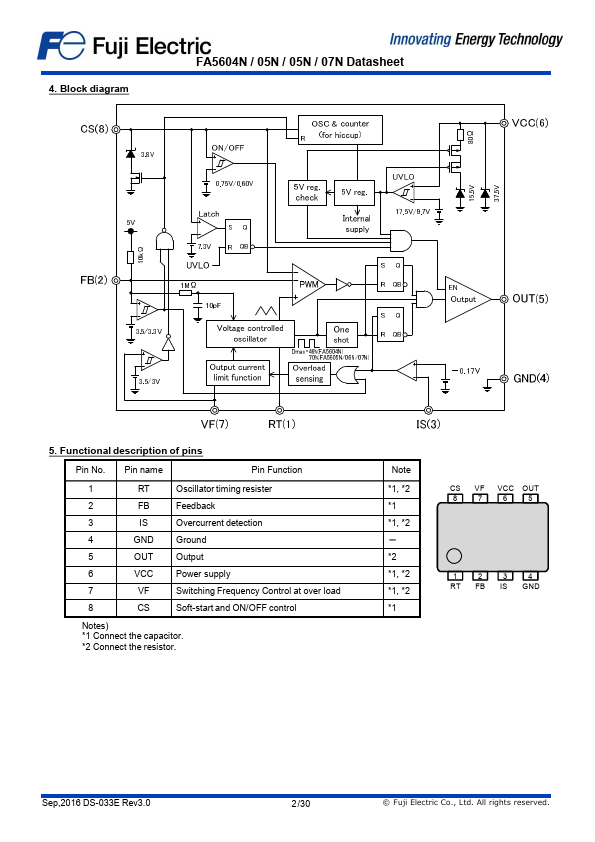
of pins Pin No.Pin name Pin Function 1 RT Oscillator timing resister 2 FB Feedback 3 IS Overcurrent detection 4 GND Ground 5 OUT Output 6 VCC Power supply 7 VF Switching Frequency Control at over load 8 CS Soft-start and ON/OFF control Notes) 1 Connect the capacitor. 2 Connect the resistor. 1, 2 1 1, 2 - 2 1, 2 1, 2 1 CS VF VCC OUT 8 7 6 5 1 2 3 4 RT FB IS GND Sep,2016 DS-033E Rev3.0 2 /30

Features

📁 FA5606N Similar Datasheet

  • FA56-11 - 14MM SINGLE DIGIT NUMERIC DISPLAYS (ETC)
  • FA5301BP - Bipolar IC For Switching Power Supply Control (Fuji Electric)
  • FA5301BPN - Bipolar IC For Switching Power Supply Control (Fuji Electric)
  • FA5304AP - Bipolar IC For Switching Power Supply Control (Fuji Electric)
  • FA5304APS - Bipolar IC For Switching Power Supply Control (Fuji Electric)
  • FA5305AP - Bipolar IC For Switching Power Supply Control (Fuji Electric)
  • FA5305APS - Bipolar IC For Switching Power Supply Control (Fuji Electric)
  • FA5310BP - Bipolar IC For Switching Power Supply Control (Fuji Electric)
Other Datasheets by Fuji
Published: |